廠家直銷、品質鋼材、品類齊全、支持定制、快速供貨
咨詢熱線:
劉總 13961737591
60秒人工快速響應
30分鐘給予技術答復
24小時免費定制方案
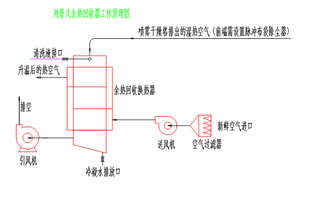
尾氣中含有大量不飽和水蒸汽及少量粉塵通過本裝置進行換熱后,尾氣溫度下降,大量水蒸汽冷凝結露成水,常溫空氣通過本裝置換熱后進入前道加熱裝置,以達到節約能源的目的。

高效節能
余熱回收裝置采用熱交換原理,能夠充分利用煙氣、廢氣等中的余熱,將其轉化為可利用的能源,如熱水、蒸汽等。這不僅能夠顯著提高能源利用效率,還能減少對傳統能源的依賴,降低能源消耗和成本。
環保減排
通過回收利用余熱,余熱回收裝置能夠減少廢氣排放溫度,降低對環境的熱污染。同時,由于減少了對化石燃料的需求,還有助于降低二氧化碳等溫室氣體的排放,對環境保護具有積極意義。
適應性強
余熱回收裝置通常采用成熟的技術和可靠的材料制造,具有較高的穩定性和耐久性。它們能夠適應不同的工作環境和工況條件,如高溫、高壓、腐蝕等惡劣環境,確保在各種情況下都能有效回收余熱。

尚德干燥工程竭誠為您服務