廠家直銷、品質鋼材、品類齊全、支持定制、快速供貨
咨詢熱線:
劉總 13961737591
60秒人工快速響應
30分鐘給予技術答復
24小時免費定制方案
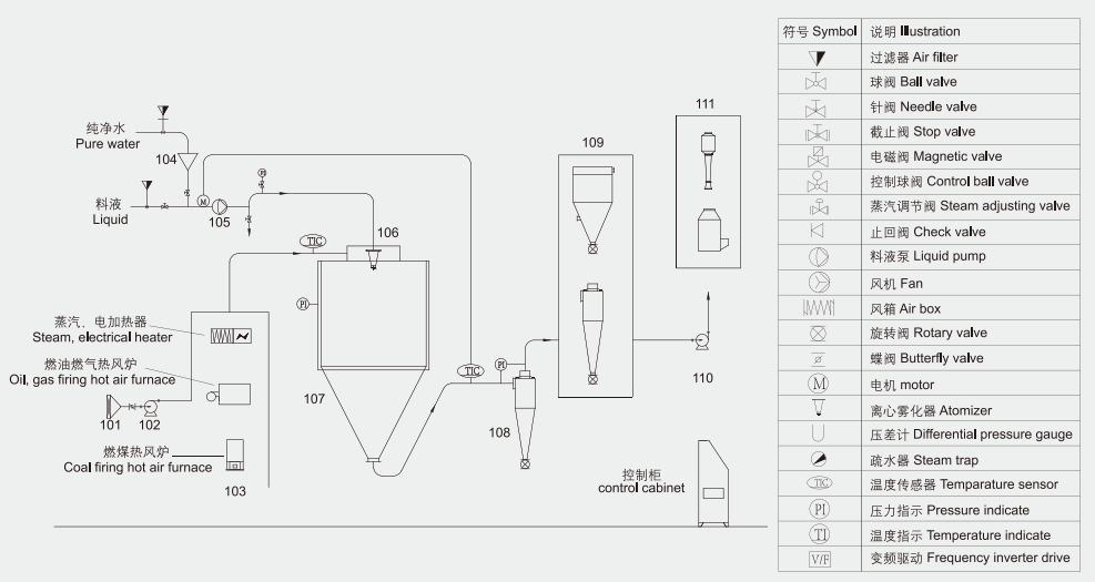
LPG系列高速離心噴霧干燥機是一種高效節能的液體干燥設備,廣泛應用于食品、醫藥、飼料、保健品、新材料、電池、化工等行業。它采用高速離心霧化技術,將料液以10000-30000rpm/min的轉速霧化成微米級微小液滴,液滴與熱空氣并流接觸混合,干燥。


干燥速度快
5-15秒干燥成產品并連續出料。
安全性能好
設備含有定制防爆片或定制泄爆裝置、所有電機均采用接地裝置。
連續性生產
以流水線形式,將各出料點集中至一點收料。
節約能源
配備列管式余熱回收裝置,將尾氣中的熱量換熱回收并輸送至干燥端,節約能源。
技術優勢
根據物料參數和物理化學性質特點,采用對數螺旋線技術、空氣動力學原理設計符合工藝要求的專屬設備。

LPG高速離心噴霧干燥機應用范圍:
1、食品添加劑噴霧干燥領域:酶制劑類、雞肉粉、香精香料類、雞鴨肝粉、醋粉、肉骨粉、甜菊糖、氨基酸等;
2、蛋白粉噴霧干燥領域:植物蛋白、動物蛋白、海鮮蛋白肽、菌體蛋白、米蛋白、花生蛋白等;
3、飼料噴霧干燥領域:血漿血球、全血粉、豬血禽血、蛋白廢液、藻類等 ;
4、醫藥噴霧干燥領域:中藥提取物、蟲草、醫藥中間體、維生素、芽孢桿菌、肝素等;
5、新材料噴霧干燥領域:電池原料、磷酸鐵鋰、鈉電池、電池正極材料、電池負極材料、石墨、磁性材料等;
6、化工噴霧干燥領域:化妝原料、蝦青素、陶瓷、氟化鉀、氯化錳、異辛酸鈉、催化劑等。
尚德干燥工程具有來料實驗的專屬實驗型離心噴霧干燥設備,歡迎各位新老客戶來電咨詢,我司配專人對接,全程陪同實驗,出具專業實驗數據報告并提出合理化加工工藝建議。期待您的光臨!